13年不鏽鋼水箱研發與生產
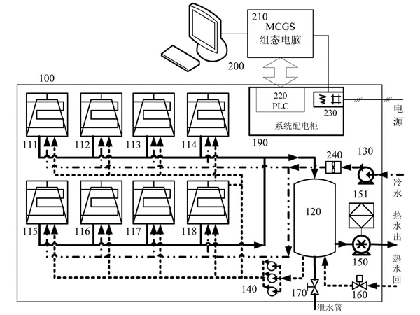
空氣源熱泵與不鏽鋼水箱的連接圖
空kong氣qi源yuan熱re泵beng的de普pu及ji已yi經jing到dao每mei家jia每mei戶hu了le,商shang用yong和he家jia用yong的de都dou涉she及ji非fei常chang廣guang泛fan了le。空kong氣qi源yuan熱re泵beng與yu不bu鏽xiu鋼gang水shui箱xiang的de連lian接jie都dou是shi可ke以yi通tong過guo觀guan察cha其qi他ta空kong氣qi源yuan熱re泵beng工gong程cheng,都dou是shi可ke以yi研yan究jiu出chu來lai。
1、機組的定位,確定機組擺放位置,主要考慮樓麵的承重(應放置在房梁和房柱上),機組的進出風的影響(機主排放的低溫空氣,如果沒法空氣對流,就沒有更多空氣熱源,工作效率大大降低)。
2、基(ji)礎(chu)製(zhi)作(zuo),製(zhi)作(zuo)不(bu)鏽(xiu)鋼(gang)方(fang)形(xing)水(shui)箱(xiang)可(ke)以(yi)采(cai)用(yong)水(shui)泥(ni)或(huo)槽(cao)鋼(gang),基(ji)礎(chu)必(bi)須(xu)在(zai)樓(lou)麵(mian)的(de)承(cheng)重(zhong)梁(liang)上(shang)。不(bu)鏽(xiu)鋼(gang)圓(yuan)形(xing)水(shui)箱(xiang)可(ke)直(zhi)接(jie)使(shi)用(yong)吊(diao)繩(sheng)吊(diao)裝(zhuang)至(zhi)樓(lou)頂(ding),放(fang)置(zhi)在(zai)梁(liang)柱(zhu)上(shang)。
3、擺放調整,確保機組擺放平穩,機組與基礎之間采用減震橡膠墊。機主與不鏽鋼水箱調整好較佳的鏈接位置。
4、水路係統的連接,主要是主機與水箱之間的水泵、閥類、過濾器等連接(單機主和雙機主連接會有差異)。
5、電氣連接,主機電源線、水泵、電磁閥、水溫傳感器、壓力開關、靶流開關等按接線圖要求進行電氣連接。
6、水路試壓試漏,檢測不鏽鋼水箱與ppr保溫管路接有無漏水現象。
7、如果是采用橡塑保溫的,則需要管道保溫,采用橡塑保溫材料進行保溫。
以下是空氣源熱泵熱水工程圖:
